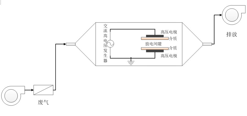
For chemical enterprises all kinds of waste gas from the source would be optimized to reduce the emissions, the waste gas compositions would be analyzed, then uses the technology such as separation, solvent absorption, adsorption stripping and chemical reaction to recycle the resource, and then use the selectively choosing desulfurization denitration technology, catalytic incineration, regenerative thermal incineration(RTO), photo catalytic oxidation, light resonant decomposition, decomposition of plasma treatment technology to meet the discharging standard.




















